节能型低温干化设备
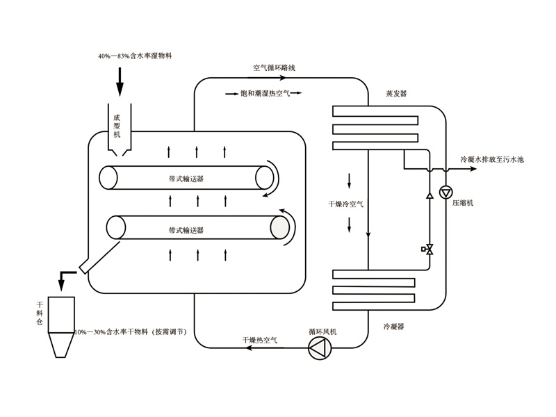
热泵除湿干燥与传统热风干燥的区别:空气循环方式不同,干燥室空气降湿的方式不同。热泵干燥时空气在干燥室与热泵干燥机间进行闭式循环,它利用热泵干燥机的制冷部分使来自干燥室的湿空气降温脱湿,当湿空气流经热泵蒸发器时,内部低压制冷剂吸收空气的热量由液态变为气态,空气因降温而排出其中大部分凝结水。来自蒸发器的低压制冷蒸汽由压缩机升压后送至冷凝器。当脱温后的干冷空气流经冷凝器时,内部的高压制冷剂因冷凝而放出热量,外部的空气则被加热为热风又回到干燥室继续干燥所需要干燥的产品。从冷凝器流出的高压制冷剂经膨胀阀降压后流入蒸发器继续下一个循环。热泵除湿干燥回热循环是在热泵除湿干燥机内增加回热器,使进入蒸发器的空气温度下降而进去冷凝器的空气温度上升,回热循环使蒸发器冷量用干空气降温减少(无效耗冷过程),而用于降温除湿过程冷量增加,使热泵干燥的最佳蒸发温度及最佳除湿量.上升,增加回热循环的热泵除湿干燥比普通热泵干燥节能30%以上。
产品关键词:
节能型低温干化设备
所属分类:
节能型低温干化设备

咨询热线:
18705340532
污泥烘干设备/农副产品烘干设备
热泵除湿干燥与传统热风干燥的区别:空气循环方式不同,干燥室空气降湿的方式不同。热泵干燥时空气在干燥室与热泵干燥机间进行闭式循环,它利用热泵干燥机的制冷部分使来自干燥室的湿空气降温脱湿,当湿空气流经热泵蒸发器时,内部低压制冷剂吸收空气的热量由液态变为气态,空气因降温而排出其中大部分凝结水。来自蒸发器的低压制冷蒸汽由压缩机升压后送至冷凝器。当脱温后的干冷空气流经冷凝器时,内部的高压制冷剂因冷凝而放出热量,外部的空气则被加热为热风又回到干燥室继续干燥所需要干燥的产品。从冷凝器流出的高压制冷剂经膨胀阀降压后流入蒸发器继续下一个循环。热泵除湿干燥回热循环是在热泵除湿干燥机内增加回热器,使进入蒸发器的空气温度下降而进去冷凝器的空气温度上升,回热循环使蒸发器冷量用干空气降温减少(无效耗冷过程),而用于降温除湿过程冷量增加,使热泵干燥的最佳蒸发温度及最佳除湿量.上升,增加回热循环的热泵除湿干燥比普通热泵干燥节能30%以上。
产品特点
★结构简单,占地面积小,易于建造和维修
★安全可靠,系统运行安全,无爆炸隐患,干料颗粒状,无粉尘危害
★采用绿色环保R134A ,全封闭式烘干流程,无废气排放
★设备配置灵活,可适用输送带冲洗系统及物料冷却系统
★处理量大,热效率高,产品质量好
★创新技术,采用四效除湿专利技术,可控空气湿度更低
★低磨损、低损耗、高效节能
★机组采用高效稳定的涡旋压缩机,自主研发与优化的高精度PLC可编程控制器
★大部分空气循环利用,高度节省能源
应用范围
用于市政、印染、造纸、电镀、化工、制药等各类污泥